1W Power Amplifier with Electronic Volume Control based TDA8551

Mono Power Amplifier TDA8551.The TDA8551 chip by Philips is a bridge amplifier with output power of 1 watt at a supply voltage of 5V. In this case, current consumption in the silent mode is only 10mA. The chip is made ​​in 8-pin package and requires no heat sink, it can be used in a variety of small devices. Chip is equipped with thermal protection, has an internal delay circuit connecting the load – so that when you turn, you hear a wheeze other wonderful music transients. This chip also built-in an electronic volume control.

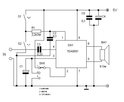
Parts list :

Notation on the chart

Nominal

C1

100uF/10V

C2

0.33

C3

0.1

C4

0.1

C5

200uF/10V

R1

2.2 k

DA1

TDA8551

There is a TDA8552 is intended for the use of stereo sound. This will be discussed at Stereo Power Amplifier with electronic control.

Leave a Reply

Your email address will not be published. Required fields are marked *

This site uses Akismet to reduce spam. Learn how your comment data is processed.