Transistors are used often as the three lead-amplifying devices, in which the voltage input and output signals are measured from the total output. Thus, the input and output tied to the voltage on this pin. On the other hand, the four pin power allows you to unleash the input and output circuits. Using optical isolation, you can create a four-pin power class AB. Since the magnitude of the output voltage optocoupler limits its use, you can use discrete transistors for the isolated amplifier.
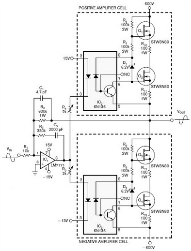
On figure 1 is a simple, inverting amplifier with class AB output signal amplitude value 1 kV, which uses two identical amplifying cells. Frequency response amplifier gain full located in the region from DC to 20 kHz.
You can provide gain and higher frequencies, but at a lower value of gain. Ratio of resistors R1 and R2 set the gain. This scheme eliminates the need for multiple components to the level shifts, which are commonly used in standard construction of the scheme. Positive and negative cells gain controlled in opposite phase.
Resistors R4 and R5, connected to the source of 15 V and -15 V, provide the required voltage shift guarantee always on the state of the output transistors. Fine tuning the value of resistors R4 and R5 can eliminate distortion output signal of the “step”. Zener D1 and D2 provides reverse bias photodiodes magnitude 6.2 V.
Resistors R10, R11, R12, and R13 form a local negative feedback to the output transistors. You must install four STW8N80 N-channel MOSFET transistor with a suitable heat sink to prevent overheating. The scheme does not require active protection against short circuits. One pair of 125 mA fuse high-voltage power lines is enough to protect circuits from damage.

Above shows the response to the scheme on a square wave of 10 kHz. The signal has no distortion at the top of the pulse and the front and rear edges are virtually identical. Below pic shown on the scheme in response to sine wave frequency of 20 kHz. Signal in both figures has an amplitude of 1 kV.


