Categories: Power Amplifier

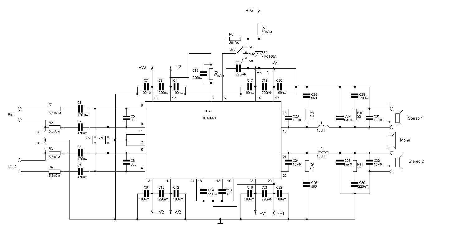
240W Class D Audio Amplifier based TDA8924

Power amplifier operates in class D power amplifier is powerful enough produces a total output power 240 W (120 W each channel). Much power is generated by a chip made ​​by Philips TDA8924.

Reference Data :

Supply voltage
: ±12V …± 30V
Supply current absence of a signal
: 100mA
Output power (max)
in stereo : 120W
in mono : 240W
Efficiency
: 90%

Chip also has a short-circuit proof output, thermal protection and acoustic protection from the “inrush current” when you turn on and off. The scheme provides two options turn on an amplifier – both stereo and mono on a bridge. So this could be used for amplifier subwoofer.

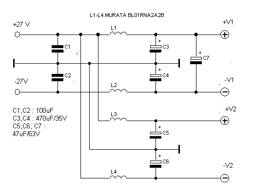
Power to the amplifier is connected to the following scheme :

Parts list :

Notation on the chart Value
C1, C2, C3, C4 470nF
C5, C6 330
C7, C11, C17, C20, C8, C12, C18, C22 100
C23, C24, C32, C31 15nF
C25, C26 560
C28, C27 1mkF
C30, C29, C9, C19, C15, C13, C10, C21, C14 220nF
C16 47
D1 KS156A
L1, L2 10 uH
R1, R2, R3, R4 5.6 kOhm
R9, R8 4.7
R10, R11 22
R6, R7 39kOm
R5 30kOm
DA1 TDA8924
Power supply
C1, C2 100nF
C3, C4 470uF/35V
C7, C5, C6 47uF/63V
L1, L2, L3, L4 MURATA BL01RN1A2A2B
Amplifier Circuit

View Comments

Share
Published by
Amplifier Circuit

Recent Posts

10-100W Class-D Power Audio Amplifier Using MD7120 MOSFET Driver

Class-D Power Audio Amplifier Using MD7120 MOSFET Driver This is the circuit design of Class-D…

3 years ago

Active Antenna Amplifier For FM Radio

This is the circuit diagram of active antenna amplifier for FM radio device. With only…

5 years ago

400 Watt 70 Volt Amplifier

This is the schematic design of 400 Watt 70 Volt amplifier capable to deliver about…

7 years ago

150W Power Amplifier using Transistor

This is the circuit diagram of 150W power amplifier which built using power transistors. The…

7 years ago

1000W Stereo Audio Amplifier with Transistors 2SC5200 and 2SA1943

This is the circuit design of 1000W stereo audio amplifier. It is a very good…

7 years ago

150W Car Audio Amplifier

This is the circuit design of 150W car audio amplifier. The circuit is divided in…

7 years ago